浅析配电新模式在数据*心机房机柜的应用
2025-10-16
[179]
安科瑞 刘迈
【摘要】数据*心属于企业的信息枢纽,对企业的发展起到了一定的辅助作用。而数据*心机房机柜的配电系统则属于重要的部分,一旦配电系统不稳定,就会产生断电的现象,导致设备故障,影响数据*心的运行,至丢失很多数据和信息,给企业带来一定的经济损失。基于此,文章阐述了数据机房*心内涵、数据*心机房的系统功能,分析了传统配电方案及其存在的问题,并根据数据*心机房的情况采用了数据*心机房机柜配电新模式,以期为企业的数据*心建设提供参考依据。
【关键词】企业;数据*心机房;配电新模式;技术
0引言
随着大数据时代的来临,很多企业需要处理海量数据和信息,数据*心的规模也由此扩大。配电系统属于配电*心*关键的部分之一,配电模式的选择和利用,对整个数据*心机房的运行影响较大。传统配电已经无法满足企业的需要,数据*心末端配电*须采用更加*效、更加可靠的配电架构。因此,企业要革新数据*心机房机柜配电模式,提高其空间利用率,保证配电的安全性和稳定性,减少维修维护的成本,为企业的发展奠定一定的基础。
1数据*心机房的概述
1.1数据机房*心内涵
数据*心机房,指的是各种服务器机房、网络数据交互,以及机房建筑的总和。总体而言,数据*心机房的建设属于一项系统工作,其包括主机房、基本工作间、辅助间等。随着技术的不断更新和发展,数据*心机房也得到了越来越多的应用。其主要作用是通过服务器对数据进行传递和交换。在此过程中,要构建科学合理的供配电系统促使供电更加安全,使不间断电源在停电的情况下也能稳定运行,从而保护数据*心的设施设备,避免数据丢失。而机柜配电属于数据*心应用管理的重要构成,与配电工作的安全性和稳定性有直接关系,甚至会影响整个数据*心的运营,因此*须采用全新的机柜配电模式,减少问题和故障的产生,发挥出数据*心机房的作用。
1.2数据*心机房的系统功能
整个数据*心机房的机柜配电需要满足以下四个功能:*一,要具有异地机房操作功能。机柜门锁需实现远程操控,同时可对配电系统的故障进行模拟与分析。*二,能够实现整个应用场景的合理配置和U位级资产的自动化管理。*三,在配电系统的运行中,需要在智能电源分配的基础上,监测电流、电压,同时还要能查询资产设备、机柜容量等信息。*四,需要满足信息设备功能。
2传统配电方案及其存在的问题
2.1传统配电方案
传统的数据机房机柜一般采用精密配电柜配电,业内俗称精密列头柜配电方案,此方案是针对数据*心机房能源末端,实现综合分配和能源采集工作。在机柜的两边会放置一个列头柜,目的是实现配电和智能监控的功能,由于其使用稳定性强、高集成的计算机主板,因此与传统配电方案相比,会更节省空间,容积率也会提高。
2.2传统配电方案存在的问题
2.2.1空间利用率不高
数据*心的机房通常被设置在*心区域,但需要承受昂贵的租金压力,且*心区域的空间资源十分宝贵,将其设置成数据*心机房会造成资源的浪费。因此,如何有效提高数据*心空间利用率是目前亟须解决的主要问题。调查研究显示,目前的IT服务器呈小型化发展趋势,如果仍继续采用这种基础设施,势必会给整个*心的运营带来影响。从客户角度而言,其希望占用更小的空间,但这种期望是传统配电方案无法满足的。
2.2.2资源利用率不高
正常情况下,用户在开始设计配电方案时,会优先考虑日后业务发展,因此初期都会设置较大的冗余量。但在调查研究中发现,方案设计容量、设备预计负载量和用电设备的真实负载量之间存在一定的差异性,甚至很多数据*心机房的实际负载率还达不到50%,浪费量将近50%。为此,有用户提出采用“一边成长一边投资"的设计方案,以此提高资源利用率。
2.2.3不够方便、可靠
传统数据*心已经无法适应业务高速发展对数据*心基础设施带来的挑战,若仍采用过去的数据机房模式,极易产生问题。数据*心在建设过程中需要的时间较长,为保证一定的效益,需要提高设备供电的效率,构建数据*心,*须每隔3.5年内就替换数据*心IT设备,成本较高,且无法保证负载功率。同时机房功率密度不合理,会增加局部温度,无法满足功率密度灵活性的要求。为此,在设计配电模式时,还需要考虑便捷性和可靠性。
2.2.4存在安全隐患
供电系统中的强电安装对整个机房十分重要。一旦出现错误的施工操作,就会损坏设备,甚至产生安全方面的隐患。因此,传统方案缺乏对整个数据*心机房的配电规划,电气系统的设计更有待改进。技术人员需要合理存储数据,防止数据*心机房发生事故,使系统顺利运行,提供相应的安全保障,更加方便地扩充网络资源。
3数据*心机房机柜配电新模式的分析
3.1数据*心机房机柜配电的项目概况
企业在经营和发展的过程中,信息化程度越来越高,数据*心机房IT设备、计算机资源及存储资源、网络资源的使用率越来越高,其中,信息系统架构和IT环境更是愈加复杂。因此,企业需要配备更加精密的配电柜配电模式,从而保证信息机房基础设施的先进性,使其朝着数字化方向发展。
3.2架构的设计
在数据*心机房机柜配电系统中,架构设计是*基础、*重要的部分,需要分析机柜、配电柜以及空调和机位等设备的情况,了解内部的环境。同时还要考虑配电柜和空调、机位、机柜等设备使用的管控。可以先建立三维建模的模型库,再研究信息系统物理架构和逻辑架构,促使内部配电网络与外部系统形成一体化,从而使整个配电系统实现智能化管理。
3.3母线槽配电的设计
很多发达*家都采用了数据*心智能母线槽配电的模式,此设计方案包括两种方式,即轨道滑触式母线槽配电方案和固定母线槽配电方案。前者可以在轨道式母线槽中设置滑触导轨,使插接箱能够在母线中移动,以满足机柜的位置摆放需要。后者则属于固定的,采用母线槽直线段标准化设计的插接接口,可以促使机柜摆放随时变化,具体还需要结合实际情况选择。
智能母线槽配电的解决方案需要根据母线容量对机房配电进行分类。其中,各级配电图包括以下内容:(1)主配电区,将高电流母线作为配电载体,实现整个机房的负载配电。(2)干线配电区,如果是较大的数据*心,由不间断电源输出至不同的次级配电柜。(3)终端配电区,由不间断电源输出柜、次级配电柜传递到不同的机柜,通过中电留母线配电。
3.4配电方案
在整个智能母线槽配电方案中,使用2N的双母线结构。机柜由两个母线中的插接箱供电,由干线到终端IT设备,需借助内置在插接箱里的断路器完成保护工作。同时还要增加监控、电量检测等,从而构成科学合理的电源管理系统。
3.4.1安装母线槽
母线槽的安装比较简单,工序不复杂。只需要采用工业连接器的插接箱,便可以进行使用。针对地板下面的安装,可预留550mm的高度;机柜上面的安装,则要预留1000mm的高度空间,以满足母线安装需要。针对母线和数据电缆的距离,不作其他要求。
3.4.2采用能效管理系统
数据*心智能母线槽配电方案的使用,除包括以母线槽干线为重点的配电部分外,还包括电能的动态监管管理。且能进行远程监管,及时发现问题、解决问题,还可在母线智能插接箱建立断路器达到保护的目的。同时对负载系数、和谐含量,将监测到数据汇集至逻辑控制器,借助此逻辑控制器开放通讯协议接口,与电池关联系统进行一定的连接。借助电池关联系统,查看数据*心机房的真实状况,提高检修工作效率。
3.5配备应急电源
在采用配电新模式时,数据*心机房也要配备应急电源,如柴油发电机组。由于数据*心机房的规模较大,因此需要选择安全性高、输出电源容量高、带非线性负载能力强、不占空间的大功率燃气轮机发电机组。应急电源的配置更要满足数据*心对供电稳定性的要求。例如,在数据*心配置两路单独的应急电源,每路自备应急电源的供电容量都要满足各级负荷的需要,这些负荷包括不间断电源系统、机房空调、机房照明、蓄电池、其他设备等。若市电电源较稳定,则需采用一部分移动式的发电机组作为应急电源的构成,从而满足供电系统设计的要求。
4采用数据*心机房机柜配电新模式的成效
4.1节能增效
采用智能母线槽配电方案,能够减少生命周期成本和降低空间占用率。与电缆相比,至少减少了30%的线路损耗。而且此配电方案还能有效提高电源的利用率,从而实现节能增效的目标。
4.2灵活扩容
智能母线槽配电方案可以根据机柜数量和位置进行调整。同时可以全面监控整个运行系统,减轻工作量,安装和维护也无需花费太多时间。方案中的不同单元都属于模块定制,能随时扩容。一旦产生三相不平衡的现象,可及时调整相应的插接箱内部接线,十分灵活方便。
4.3节约占地面积
智能母线槽配电不需要使用配电列头柜,可节约占地面积。此地面空间可被用于摆放IT机柜,从而降低机柜容积比,提高机房内部地面空间的利用率。如某企业的机房面积为3300m2,机柜数量为155个,每个机柜的容积比达到21.4,能达到节约占地面积的目的。
4.4满足各种设备的供电需求
智能母线槽配电方案*大地减少了敷设线缆桥架和搭接线缆的数量,其可以被设置在地板下方、机柜上方。且供电架构十分灵活,除了能使整个机房更加干净整洁,还能对机柜进行扩充,且便于开展维修工作,有效减少工作人员工作量。配电架构十分简单可靠,可按照机柜功率和用电需要调整插接箱配置,从而满足不同设备的供电需求。
4.5减少数据*心的建设成本
数据*心的配置经过模块化的建设后,先设置机柜内部、地板下方的母线槽,再按照机柜的设计设置母线插接箱。不但简化了线缆的施工工序,而且还不会产生配电施工方面的问题,传统数据*心的机电工程也转变为预制产品拼接。因此,模块化的数据*心可以缩短施工时间,减少整个项目建设的成本。
4.6促使智能配电更加*效
采用智能配电模式,不但能使数据*心机房的配置更加*效,而且实现了动态化管理。工作人员可在线控制IT逻辑架构、物理架构、信息系统,保证数据*心机房机柜配电的安全性和可靠性。此外,由于采用了智能化的手段,还能实现提前预警,将预警信息与应用架构相结合,可以快速发现数据*心机房机柜配电系统的问题和故障,及时进行处理,降低更大故障问题出现的概率。
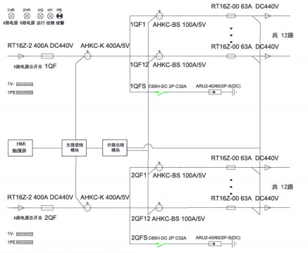
5安科瑞精密配电及监控系统解决方案
5.1概述
随着数据*心的迅猛发展,数据*心的能耗问题也越来越突出,有关数据*心的能源管理和供配电设计已经成为热门问题,*效可靠的数据*心配电系统方案,是提高数据*心电能使用效率,降低设备能耗的有效方式。要实现数据*心的节能,首先需要监测每个用电负载,而数据*心负载回路非常的多,传统的测量仪表无法满足成本、体积、安装、施工等多方面的要求,因此需要采用适用于数据*心集中监控要求的多回路监控装置。
5.2应用场所
适用于运营商、金融、*、互联网、企业等数据*心
5.3系统结构
1)交流


5.4系统功能
1)主页
开机进入主页,包含进线参数、开关状态、出线参数、报警查询等功能,按按钮可进入各功能界面查看。

2)进线参数监测
监测主路的三相电压、电流、系统频率;各项及总的有功功率,无功功率,视在功率,功率因数,有功电能、无功电能;电流、电压不平衡度;电流、电压谐波含量;*大需量。

3)出线参数监测
分支回路的电压、电流、有功功率、有功电能、功率因数额定电流设置、各相电流值;
负载百分比;*大需量。

4)开关状态
左侧一列为主路开关状态,主路跳闸SD状态、主路防雷开关状态、主路防雷故障点状态,默认为无源检测点,分闸为绿色,合闸为红色。主路右侧的皆为支路开关状态;默认为有源检测点,合闸为红色,分闸为绿色。

5)报警查询
当前报警界面可查看实时报警和历史报警;开关量动作告警;任意数据的定时存储;进线过电流2段阀值越限告警,可任意设定告警值;进线过压、欠压、缺相、过频率、低频率越限告警;声光告警功能。

5.5系统硬件配置



6安科瑞智能母线监控解决方案
6.1概述
数据*心IT服务器配电传统采用精密配电柜,占用空间较大,配电线缆多,新增设备不便,为了节省面积,智能小母线方案由于不占用机房面积、可按需灵活插拔,受到很多数据*心的青睐,被越来越多的应用。
安科瑞智能母线监控产品分为交流和直流母线监控两类,包括始端箱监测模块、插接箱监测模块以及触摸屏,另外还可以搭配母线槽连接器红外测温模块用于监测母线槽的运行温度,确保母线槽配电安全。通过标准网线手拉手简单组网,可以实现任意插接箱检修或更换时不影响其他在线运行的插接箱的数据上传通讯。
6.2应用场所
适用于运营商、金融、互联网、企业等数据*心
6.3系统结构


6.4系统功能
实时监测
在主页点击数据采集按钮后,进入系统图界面:此界面显示了每个箱子的电压。

基本参数界面
显示电压、电流、功率、电能等电参数数据,在设备地址旁边的输入框输入本箱子对应的仪表地址,即可实现对箱子中仪表数据的采集。

谐波数据
通过点击“箭头"来左右切换2-63次谐波数据。

*大需量
显示电压、电流、功率的*大需量的数值及发生时间。

电能查询
电能情况可以查询上12月份的每个月用电量、上一年总用电量、本年已用电量、根据选择不同时间查询电能值。

6.5系统硬件配置


7结束语
随着企业数据量和信息量的增加,数据*心的建设也越来越重要。想要科学利用这些数据,先需要建设数据*心机房,提高整个数据*心的等级。在满足日常供电的基础上,监控其中的风险和故障,并随时掌握整个机房的运营状况,如能耗、安全性、稳定性、潜在风险等,以此满足使用需要。
参考文献:
[1]常晓茹,亢军贤,王辉,等.数据*心机房搭建三维可视化平台的研究与设计[J].电脑知识与技术,2022,18(30):98-100.
[2]方凯彬,李珺,柯培超,等.基于GM-BP神经网络的实验室机房网络能耗监测[J].计算机仿真,2022,39(10):430-434.
[3]夏清平,数据*心机房机柜配电新模式探讨
[4]安科瑞企业微电网设计与应用手册.2022年05版

